- 雷达液位计料位计系列产品
- 压力/液位/差压/密度变送器
- 液位仪表系列
- 流量仪表系列
- 物位仪表系列
- 液位/温度/压力/流量-报警仪
- PLC/DCS自动化控制监控系统
- GPRS无线远传装置
- 有纸/无纸记录仪系列
- 温度仪表系列
- 分析仪|检测仪|校验仪系列
全国销售热线:400-9280-163
电话:86 0517-86917118
传真:86 0517-86899586
销售经理:1560-1403-222 (丁经理)
??? ? ? ? 139-1518-1149 (袁经理)
业务QQ:2942808253 / 762657048
网址:http://www.d-angle.cn
电话:86 0517-86917118
传真:86 0517-86899586
销售经理:1560-1403-222 (丁经理)
??? ? ? ? 139-1518-1149 (袁经理)
业务QQ:2942808253 / 762657048
网址:http://www.d-angle.cn
磁翻板液位计在分离器液位测量及信号变送改造中的探索
发表时间:2019-11-01 ??点击次数:602? 技术支持:1560-1403-222
801 及二级分离器F-V-702 的油相内置式磁浮子液位变送器稳定性欠缺、液位开关经常误动作,为保证油田稳定生产,只能申请中期旁通。由于油田始终处于生产状态, 无条件对其进行维修。通过添加磁翻板液位计的外挂式液位变送器及配套液位开关,与原内置式液位开关硬线并联,组成逻辑上的双表决,解决了长期困扰油田工艺流程运行的隐患, 为公司节省了经济成本并稳定了生产,对其它油田类似问题的解决有很好的借鉴意义。
1 前言
明珠号入口分离器F-V-801 和二级分离器F-V-702 的油相液位开关频繁报警或长期处于报警状态。这些液位开关为罐内安装的磁浮子式液位开关,受罐内液位、压力、泡沫、原油粘性等因素影响较大,而正常生产过程中无条件进行维修及测试,再加上明珠FPSO 的生产处理量的增加,为了不影响油田生产,只能将四个液位开关进行中期旁通,但是这也成为影响安全和稳定生产的隐患。
2 改造思路探索
在油田正常生产状态下,无条件对内置式液位开关进行维修,只能在罐外安装新的液位变送器和开关,以实现对罐体内液位的准确测量。外置式磁翻板液位计结构基于连通器原理,主导管内的液位和容器设备内的液位高度一致。根据阿基米德定理,磁性浮子在液位中产生的浮力和重力平衡,浮子浮在液面上。当被测容器中的液位升降时,磁翻板液位计主导管中的浮子也随之升降,浮子内的**磁钢通过磁耦合驱动指示器内的红白翻柱翻转180 度,当液位上升时,翻柱由白色转为红色,液位下降时,翻柱由红色转为白色。指示器的红白界位处容器内介质液位的实际高度,从而显示罐内的的液位。配合磁翻板液位计液位变送器使用,可就地数字显示或输出4-20mA 的标准远传电信号至中控DCS 系统中,也可以配合磁性控制开关或接近开关使用,对液位监控报警或对进液、出液设备进行控制。
在功能上,可以通过两种方式让新加液位开关参与到工艺流程的逻辑控制中。一种是将新加液位开关信号线接入中控ESD 系统备用DI 点,申请ESD 厂家服务工程师进行组态;另一种是在现场接线箱直接将新加液位开关信号与原内置式液位开关信号硬线并联,只有两个液位开关触点同时断开才会触发报警,从而组成逻辑上的双表决。综合比较两种方案,后者无疑更具经济性及可行性。
3 改造方案确定
3.1 对现有外置磁翻板液位计进行换型原入口分离器F-V-801 和二级分离器F-V-702的油相各有一个KROHNE 公司的外置式磁浮子液位计,换型为K-TEK 公司的带液位变送器及液位开关的磁翻板液位计,液位变送器4-20mA 信号可以远传到中控DCS 系统中,提供实时数据显示,给中控操作人员提供操作依据及参考??悸堑皆椭泻懈葱晕镏?,所以要求K-TEK 公司对磁浮子及液位计主导管进行反腐处理,提高液位计的工作稳定性及使用期限。原油粘性对磁浮子的浮力及动作有一定影响,订购液位计时也向厂家提供油田原油密度、粘度等数据,厂家对液位计的管桶内部涂敷不沾涂层,根据检测介质密度对磁浮子进行配重,从而保证浮子上下浮动更顺畅,液位显示更准确。
3.2 新加液位变送器信号接入中控DCS
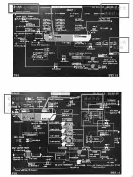
由于现场到中控室的电缆铺设极其困难,改造借用除沙器装置(目前处于停用状态)上两个差压变送器(PDT -9510A 和PDT -9510B) 的电缆及AI 通道(=18EB501 和=18EB502),将新装液位变送器信号引入中控。并且通过逻辑,在中控显示相关的报警状态。具体逻辑和中控组态如下图:

图2 LI-702 进入DCS 报警逻辑图

图4 V-702 DCS 流程图组态画面
其中图1、图2 中的低报设定点、高报设定点只作为对中控操作人员的提醒只用,并不参与逻辑运算也不产生任何关断。
3.3 液位开关关断逻辑改造
原来液位高高报警动作频繁的主要原因是罐内磁浮子较小,受罐内液位、压力、泡沫、原油粘性等因素影响较大。改造后V-702 及V-801 的油相液位低低的信号取自外挂在现场磁翻板液位计上的电器开关上,原内置液位开关进ESD 功能取消。改造后V-801 及V-702 的油相液位高高信号采用内置液位开关和外置液位开关相并联后再接入ESD 系统,实现逻辑上的双表决,即当两个液位开关都检测到液位高时,触点都断开,触发关断信号,只有一台检测到高液位不发出关断信号,这样既维持了生产的稳定又保证了安全可靠。改造后的逻辑关系如下图:

3.4 功能测试
为确保改造后液位开关信号有效可靠,在整体线路改造完成后,进行如下测试:在ESD 旁通V-801 及V-702 液位高高及液位低低开关信号;通过通断现场开关接线、人为移动外置式磁浮子、主动控制罐内液位高低触发报警,经多次反复测试,换型后的外挂式液位开关与内置式液位开关配合工作稳定,感应灵敏,动作准确。
4改造效果检验
2012 年3 月份完成本次改造之后,并未马上取消旁通,而是继续对改造后的开关进行为期一个月的旁通观察。5 月初,从ESD 系统SOE 记录中提取出LSLL8983、LSHH8984、LSLL8531、LSHH8532 四个液位开关从2011 年9 月至2012 年4 月的报警数据,统计及分析如下:

其中LSHH8984 的一次报警为4 月14 日进行关断信号测试时产生的,LSHH8532 的三次报警,分别为
4 月14 日关断信号测试报警2 次,4 月27 日调整报警点时报警1 次,说明LSHH8984、LSHH8532 在整个4月内未产生误报警,而LSLL8983、LSLL8531 依然存在由于工艺流程控制而产生的报警。通过以上数据统计可以看出,经过改造之后,V-801、V-702 油相四个液位开关,稳定性显著增强。功能测试结果表明,此次改造效果良好,改造后的液位开关能够满足生产期间的液位监测及工艺安全?;ば枰K婧笾鸩饺∠鸏SHH8984 及LSHH8532 的中期旁通。
结语
本次改造之前,为了维持油田稳定生产,只能退而求其次,申请对LSHH8984、LSHH8532 进行中期旁通,这却给工艺流程埋下了不小的安全隐患。2012 年,油田产量节节攀升,每日处理来液zui高达到12000 多方,每日产油zui高达到6900 方。缺乏液位高高关断信号的?;?,万一工艺控制出现小差错或阀门失灵,汹涌的单点来液很容易由V-801 窜入火炬分液罐,再通过火炬塔落入海里。在对安全环保越来越重视的今天,这是油田难以承受的责任。改造之后,液位高高动作灵敏可靠,无疑给生产安全加上了一道值得信赖的保险。
改造成功解决了长期困扰油田的安全隐患,为海上安全生产提供了有力保障,为油田类似的设备问题提供了全新的维修和改造思路,对其它海上油田设施平台亦有一定的借鉴意义。
上一条:液位显示报警控制仪系列产品展示导航页
下一条:投入式智能液位变送器在水泵水轮机顶盖排水系统中的应用
1 前言
明珠号入口分离器F-V-801 和二级分离器F-V-702 的油相液位开关频繁报警或长期处于报警状态。这些液位开关为罐内安装的磁浮子式液位开关,受罐内液位、压力、泡沫、原油粘性等因素影响较大,而正常生产过程中无条件进行维修及测试,再加上明珠FPSO 的生产处理量的增加,为了不影响油田生产,只能将四个液位开关进行中期旁通,但是这也成为影响安全和稳定生产的隐患。
2 改造思路探索
在油田正常生产状态下,无条件对内置式液位开关进行维修,只能在罐外安装新的液位变送器和开关,以实现对罐体内液位的准确测量。外置式磁翻板液位计结构基于连通器原理,主导管内的液位和容器设备内的液位高度一致。根据阿基米德定理,磁性浮子在液位中产生的浮力和重力平衡,浮子浮在液面上。当被测容器中的液位升降时,磁翻板液位计主导管中的浮子也随之升降,浮子内的**磁钢通过磁耦合驱动指示器内的红白翻柱翻转180 度,当液位上升时,翻柱由白色转为红色,液位下降时,翻柱由红色转为白色。指示器的红白界位处容器内介质液位的实际高度,从而显示罐内的的液位。配合磁翻板液位计液位变送器使用,可就地数字显示或输出4-20mA 的标准远传电信号至中控DCS 系统中,也可以配合磁性控制开关或接近开关使用,对液位监控报警或对进液、出液设备进行控制。
在功能上,可以通过两种方式让新加液位开关参与到工艺流程的逻辑控制中。一种是将新加液位开关信号线接入中控ESD 系统备用DI 点,申请ESD 厂家服务工程师进行组态;另一种是在现场接线箱直接将新加液位开关信号与原内置式液位开关信号硬线并联,只有两个液位开关触点同时断开才会触发报警,从而组成逻辑上的双表决。综合比较两种方案,后者无疑更具经济性及可行性。
3 改造方案确定
3.1 对现有外置磁翻板液位计进行换型原入口分离器F-V-801 和二级分离器F-V-702的油相各有一个KROHNE 公司的外置式磁浮子液位计,换型为K-TEK 公司的带液位变送器及液位开关的磁翻板液位计,液位变送器4-20mA 信号可以远传到中控DCS 系统中,提供实时数据显示,给中控操作人员提供操作依据及参考??悸堑皆椭泻懈葱晕镏?,所以要求K-TEK 公司对磁浮子及液位计主导管进行反腐处理,提高液位计的工作稳定性及使用期限。原油粘性对磁浮子的浮力及动作有一定影响,订购液位计时也向厂家提供油田原油密度、粘度等数据,厂家对液位计的管桶内部涂敷不沾涂层,根据检测介质密度对磁浮子进行配重,从而保证浮子上下浮动更顺畅,液位显示更准确。
3.2 新加液位变送器信号接入中控DCS
由于现场到中控室的电缆铺设极其困难,改造借用除沙器装置(目前处于停用状态)上两个差压变送器(PDT -9510A 和PDT -9510B) 的电缆及AI 通道(=18EB501 和=18EB502),将新装液位变送器信号引入中控。并且通过逻辑,在中控显示相关的报警状态。具体逻辑和中控组态如下图:

图2 LI-702 进入DCS 报警逻辑图

图4 V-702 DCS 流程图组态画面
其中图1、图2 中的低报设定点、高报设定点只作为对中控操作人员的提醒只用,并不参与逻辑运算也不产生任何关断。
3.3 液位开关关断逻辑改造
原来液位高高报警动作频繁的主要原因是罐内磁浮子较小,受罐内液位、压力、泡沫、原油粘性等因素影响较大。改造后V-702 及V-801 的油相液位低低的信号取自外挂在现场磁翻板液位计上的电器开关上,原内置液位开关进ESD 功能取消。改造后V-801 及V-702 的油相液位高高信号采用内置液位开关和外置液位开关相并联后再接入ESD 系统,实现逻辑上的双表决,即当两个液位开关都检测到液位高时,触点都断开,触发关断信号,只有一台检测到高液位不发出关断信号,这样既维持了生产的稳定又保证了安全可靠。改造后的逻辑关系如下图:

3.4 功能测试
为确保改造后液位开关信号有效可靠,在整体线路改造完成后,进行如下测试:在ESD 旁通V-801 及V-702 液位高高及液位低低开关信号;通过通断现场开关接线、人为移动外置式磁浮子、主动控制罐内液位高低触发报警,经多次反复测试,换型后的外挂式液位开关与内置式液位开关配合工作稳定,感应灵敏,动作准确。
4改造效果检验
2012 年3 月份完成本次改造之后,并未马上取消旁通,而是继续对改造后的开关进行为期一个月的旁通观察。5 月初,从ESD 系统SOE 记录中提取出LSLL8983、LSHH8984、LSLL8531、LSHH8532 四个液位开关从2011 年9 月至2012 年4 月的报警数据,统计及分析如下:

其中LSHH8984 的一次报警为4 月14 日进行关断信号测试时产生的,LSHH8532 的三次报警,分别为
4 月14 日关断信号测试报警2 次,4 月27 日调整报警点时报警1 次,说明LSHH8984、LSHH8532 在整个4月内未产生误报警,而LSLL8983、LSLL8531 依然存在由于工艺流程控制而产生的报警。通过以上数据统计可以看出,经过改造之后,V-801、V-702 油相四个液位开关,稳定性显著增强。功能测试结果表明,此次改造效果良好,改造后的液位开关能够满足生产期间的液位监测及工艺安全?;ば枰K婧笾鸩饺∠鸏SHH8984 及LSHH8532 的中期旁通。
结语
本次改造之前,为了维持油田稳定生产,只能退而求其次,申请对LSHH8984、LSHH8532 进行中期旁通,这却给工艺流程埋下了不小的安全隐患。2012 年,油田产量节节攀升,每日处理来液zui高达到12000 多方,每日产油zui高达到6900 方。缺乏液位高高关断信号的?;?,万一工艺控制出现小差错或阀门失灵,汹涌的单点来液很容易由V-801 窜入火炬分液罐,再通过火炬塔落入海里。在对安全环保越来越重视的今天,这是油田难以承受的责任。改造之后,液位高高动作灵敏可靠,无疑给生产安全加上了一道值得信赖的保险。
改造成功解决了长期困扰油田的安全隐患,为海上安全生产提供了有力保障,为油田类似的设备问题提供了全新的维修和改造思路,对其它海上油田设施平台亦有一定的借鉴意义。
上一条:液位显示报警控制仪系列产品展示导航页
下一条:投入式智能液位变送器在水泵水轮机顶盖排水系统中的应用
- 相关文章
-
- 80G 高频雷达物位计液位计适用于泡沫和搅拌工况的原因分析 【2025-08-06】
- 80G高频雷达液位计防腐防爆耐高温的功能是如何实现的? 【2025-07-23】
- 高频雷达液位计在石油行业液位测量应用中的优势有哪些 【2025-07-17】
- 雷达液位计测量时如何有效规避搅拌叶片和泡沫的干扰? 【2025-07-07】
- 投入式液位变送器没有输出 【2023-12-23】
- 差压变送器测液位编程 【2023-12-20】
- 浮子式磁翻板液位计的液位示值误差分析与相应解决方法 【2018-05-19】
- 差压式液位变送器的结构 【2024-01-02】
- 单法兰液位变送器位置下降 【2024-01-03】
- 液位变送器的安装方式 【2023-12-20】